RAMAC 350 Restoration Web Site

The restoration is now complete.
- The RAMAC 350 can be demonstrated seeking to various disks and tracks.
- Writing to the unit is not part of the restoration.
- The data in the unit has been read and saved.
- A "RAMAC 305" is the complete system, includes one RAMAC 350 disk storage unit.

The current location of this RAMAC 350 is the R|EVOLUTION display
in the Computer History Museum, MountainView, California.
- It is often demonstrated in action on Wednesday afternoons by the restorers.
- Check with the Computer History Museum for current schedule.

Visiting again? New Items and Updates

A little on ownership of this unit
From "about the author" in " MAGNETIC DISK STORAGE - A Personal Memoir" By Albert S Hoagland

"In 2002 he [Al Hoagland] persuaded IBM to loan SCU [Santa Clara University] one of the 4 RAMAC disk drives from their archives for an IIST effort to restore this first disk drive to operational status."


The unit is now on display at the Computer History Museum in Mountain View, CA, and I haven't inquired about its current ownership.

Table of Contents
  • Introduction
  • RAMAC characteristics - and fun facts
  • Al Hoagland's Intro and Santa Clara U. (1st) Restoration 3 MB
  • Log of the 2nd restoration
  • "Do No Harm"
  • Other existing RAMACs and RAMAC restorations
  • Documents on line
  • Control Overview
  • Team Contact Info
  • Some RAMAC patents and information
  • Pictures
  • Interesting Info
  • How the RAMAC got its name
  • RAMAC in the news
  • List of known RAMACs
  • Previous Patents and Publications
  • Multiple actuators on one RAMAC 350 device
  • Applications
  • from IBM 305 Programmers
  • Postscript, 1956 -> 2014
  • Introduction:

    IBM Archives
    1. IBM's RAMAC 350, the world's first Random Access Magnetic Disk Drive
      the ancestor of the hard drive in your computer - with 5 million characters.
    2. The restoration of the storage section of one of these machines.
    3. The 305 RAMAC was a computer system that contained the 350 RAMAC unit.
      - link to System Organization of the IBM 305
    4. A remarkable Dinner Talk by Rey Johnson, laboratory manager of the San Jose facility that developed the RAMAC local copy
    5. One of IBM's featured icons spotted by Joe Feng
    6. List of known RAMACs
    7. Multiple actuators on one RAMAC 350 device
    8. An Application - At Boeing
    9. Tech Time Warp of the Week: The World’s First Hard Drive, 1956 - WIRED
    (Left) "Our" RAMAC. on loan from IBM
    image from the abandoned website "Magnetic Disk Heritage Center" - this site now at Internet Archive 'WayBackMachine'

    According to http://www-03.ibm.com/ibm/history/exhibits/storage/storage_350.html, over 1000 *305* computers (which utilized these storage devices) were shipped before production of the *305* ended in 1961.

    Similar/identical mechanisms but with different interface electronics were also available for the IBM 650 and the IBM 1401.

    Prof. Ron Mak SJSU sent:
    "One of my students sent me this link to a very interesting historic video about the RAMAC:
    https://m.youtube.com/watch?v=USJGui9yIuA
    Have you already seen it? Prof. Mak is getting his students hooked on computing history …
    Robert Garner responded:
    Ah, THE classic RAMAC development movie. I carry a copy on my keychain. ;-)

    The stoic "humor", enigmatic music, and stultifying acting doesn't distract too much from it's honest attempt to make the engineering process more accessible to the general public. The old San Jose and Notre Dame scenes are interesting.


    via Dave Bennet
    (Right) RAMAC and a DC-7. Date on back of photo is "Fall, 1957"
    Two mutually exclusive? comments
    - "Beautiful Atom Fair?" ?Atoms of Peace? Photo at Amsterdam? airport.
    - trip to the Brussels World's Fair in 1958.
    - photo from Dave Bennet, scanned by Robert Garner
    It is very easy to transpose
    - 305 computing system
    - 350 Random Access Storage
    How the RAMAC got its name
    and links to YouTube videos: IBM 305 RAMAC publicity release,
    And another IBM 305 film, different from above. Spotted by Herbert Kanner
    a subset of the above, pouring oxide on a disc. Spotted by John Van Gardner

    Log of the 2nd restoration
    2011 & Succeeding March
    2010 March, March
    2009 July, August, September, October, December
    2008 January, July
    2007 January, February, March, May, June, July
    2006 June, July, August, October, November

    RAMAC characteristics - and fun facts
    • 50 user disks (dummy disks at end to reduce turbulent buffeting)
    • 100 sides, 100 user tracks per side (2 test only tracks on inside and outside)
    • A RAMAC character has 8 bits: 1 start bit, 6 data bits, and 1 parity bit. - clarification by Tom Gardner & Joe Feng
    • 5 sectors per track, 100 characters per sector
      - Grand total of 50 disks x 2 sides/disk x 100 user track/side x 5 sectors/track x 100 char/sector
      = 5,000,000 characters
    • Claimed average access time 0.6 seconds, you define "average" movements ;-))
    • However, the "IBM 650 RAMAC - Manual of Operation - Preliminary Edition" (below) states that the worst case seek,
      from inner track of top disk to inner track of bottom disk, was 0.8 seconds !!
      (I *really* want to see that!! - and maybe help make it happen again :-)) )


    • 2 heads, one for tracks on top side of each disk, one for bottom side
      - head assembly moves vertically to selected disk, then goes to selected track
      - about 200 bits per inch - the magnetic tape density of the period.
    • 2 hp drive motor drives the disks at 1200 RPM,
    • 1/3 hp motor at 3450 RPM drives clutches at 1000 RPM
    • one revolution of fully locked clutch drives arm 6 inches either in/out or up down
      - that is 100 inches or 8.3 feet per second
      - that is 200 disks per second or 2000 tracks per second
      - How about that for stepping right out, moving right along ?!?!

    Other existing RAMACs and RAMAC restorations


    This web site is presented as a learning aid to its owner.
    I never worked on a RAMAC, but I did install and maintain this "second generation" product from General Electric Computer Department in 1963, and did see a working RAMAC at G.E. Large Appliance Division in Louisville, Kentucky in 1963.

    Documents on line -

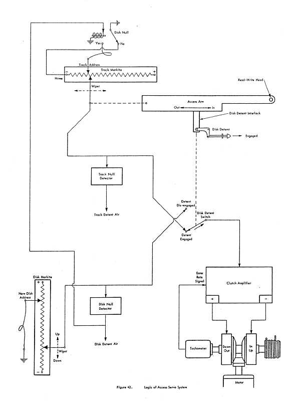
    Control Overview

    • The upper left tapped pot shows the track (horizontal) setpoint and position feedback.
    • The arm bearing the read write erase head(s) is upper right, showing a disk detent to prevent vertical movement while arm is carrying heads onto selected disk.
    • The lower left tapped pot shows the disk (vertical) setpoint and position feedback
    • The servo/clutch Amplifier, motion select clutches, tach, and drive capstan (for both vertical & horizontal) is lower right

    Pictures:

    The red thing is a very noisy aircompressor with regulator. The black tank is an accumulator? to smooth?? 50 psi air is used to operate detents, "lower" the heads using 3 little pistons, supply air to the six little holes in the head to fly the head maybe 0.0003 inch off of the oxide on the disk
    Part of the drive train to select disk and track.
    The left and right cylinders are electro-magnetic clutches to transfer power from the electric motor (not shown - below the picture, through the hard rubber bevel (like a slippable bevel gear, to drive the selected clutch. The clutches are counter rotating with a common shaft. If you want the shaft to go in one direction, select one clutch, the other clutch will drive in the other direction. (The carbon brush assembly to conduct electricity to the internal magnet is visible in the upper left corner of the left clutch.)
    Potentiometer to sense the position of the arm/head assembly on a disk.
    This unit has the normal end taps plus 5 more taps to aid precision location of the head among the 100 data tracks. Unfortunately, one of the five extra taps is open. "Todd" says " I worked in the plant in Ramsey, NJ in the 60's. The potentiometers were molded with plastic track and metal connections. Sometimes the plastic did not make a good contact with the metal. We would then paint a connection with silver paint and bake for about half an hour.
    It you open the unit, you probably will see that the outside of the track has been ground away to make the exact resistance specs of the unit.
    These are the plugs from the RAMAC, and the sockets and wires the Santa Clara students added to connect their board. The original RAMAC connectors are used. Apparently finding the matching connectors was a challenge.
    This is the area of the Santa Clara drive boards with plugs and cables to the RAMAC. Note that the plugs and sockets are much easier to find than the connectors at the RAMAC end.
    This is the drive circuitry make by the Santa Clara students, , to drive the RAMAC seek mechanism. A manual switch to operate the head lowering air switch is off screen. A PIC, running BASIC, was used to:
    - compute velocity from successive potentiomenter readings
    - "close the servo loop" ie. sense loop error and output corrective voltages (currents) to the clutches
    Using this method, they achieved a seek time of about 10 seconds
    Joe Feng amplifies the about 80,000 bit rate signal from the RAMAC read head (about 40 millivolts) by 2 and uses this scope to:
    - oversample by about 12
    - digitize and captures the result
    He then down loads the captured result to a PC for analysis, decoding, what ever :-))
    Joe Feng sent this image "... of ABS of one of the RAMAC heads, taken by Terry Whittier of HGST."
    "The scratches are clearly from the fabrication process, and not due to damage from the disk, since they are at an angle to the direction of travel. The R/W element is on the left, and the E head is on the right. The surprise is that the E gap is shorter than the R/W gap."
    Ah - the "E gap" is the gap in the erase magnetic structure, on the right.

    Interesting Info

    from Dave Bennet July 4th 2006

    There was a 353 and a 355 version of RAMAC. I gather that 355 was the version that went on 650 and if so I'm not sure of the differences from 650. My guess would be that it might have a different data format and whatever other changes were necessary to attach to 650. The 350 data I/O was sequenced by a drum file in the processor unit. 650 may have done it another way.

    The other version, I guess it was 353, was the STRETCH version, which had one head per disk surface. Early ones still had air pressurized heads, which took a LOT of compressed air. Later ones had flying heads. CHM has a STRETCH RAMAC which came from Livermore Lab, but someone discarded the head arms because they were supposedly rusty. In so doing they discarded the most interesting part of the machine.

    Dave

    from Jim Strickland July 23, 2011

    STORIES: Watson Precursor?

    Jim Strickland

    I was docenting, as is my wont, and I came up to a group of four. “Did you folks come to see anything in particular?” I said.

    “Well, perhaps RAMAC,” said a man of 80 or so.

    “We have restored a RAMAC”, I said. “Let me show you.”

    He indicated they wanted to go through the museum sequentially, so I told them I would see them later in the RAMAC area.

    Later, I did find them in the /360 area and asked if they had seen the RAMAC, yet. They had not, so I showed them to it.

    “Now, tell me your story,” I said.

    “Well, I was with IBM for 45 years. And in 1958, I was working for IBM France when we introduced the RAMAC. Tom Watson Jr. came to Paris for an industrial exhibition and we demo'd the RAMAC.

    There were hundreds of people lined up for the demo. When you got to the front of the line you could name a date and the operator would enter it and in a few seconds tell you what happened on that date in history. It was the biggest hit of the whole show!”

    Was this the early version the Watson that wowed people on Jeopardy in February?

    Team Contact Info -

    Dave Bennet KVXW89A at prodigy dotty net , 831-688-6372, cell 408-892-0272
    John Best JSBest at PacBell dotty net , cell 408-482-4132
    Pat Connolly PatConnolly at gmail dotty com , cell 408-309-6693
    Joe Feng Fengjs at juno dotty com , 408-365-7942
    Jack Grogan deceased -
    Member of the 1405 development team from day one to first customer ship. I wrote most of the 1405 diagnostics that ran on the 1401; circa 1960
    Herky Hanson CPHanson at aol dotty com , 408-225-0458
    Jack HarkerOn original development team in the 1950's - Picture at an IBM 100st Anniversary Dinner - jackhark at aol dot com
    Al Hoagland AHoagland at gmail dotty com , cell 408-348-6647
    An Interview with Albert S. Hoagland, Ph.D. for Charles Babbage Institute
    Dick Oswald sdroswald at sbcglobal dotty net , 408-295-0094, work 408-557-4452
    Mason Williams mason.williams at ieee dotty org , cell phone 408-966-1500

    Some RAMAC patents and information


    "Prior Art"

    Robert Garner found an article

    "The Notched-Disk Memory"
    by Jacob Rabinow
    in the August 1952 issue of the Electrical Engineering magazine.
    This can be found in large libraries such as colleges.

    Rabinow's patent # 2690913 , Filing date: Mar 14, 1951, can be found in Google's patent repository.
    The RAMAC 350 disk is quite different, but the patent shows that a mass storage device with much quicker access than tape on reels was actively being sought.

    - - - - - - - - - - - -

    And later came a host of disk systems, including the "hard drive" in most of our PCs ;-))

    And the IBM 2321 Data Cell Drive must be mentioned as a magnetic mass storage device quite unrelated to the 350 and its offspring. Dave Bennet says that the Data Cell got a bad rap on reliability as most people did not adjust them correctly.


    How the RAMAC got its name
    Letter from Robert Garner to ...
    Paul,

    Per Al Hoagland's email below (hired at IBM San Jose in late 50's), he confirmed that the "Random Access Memory-AC" naming story (as in ENIAC, MANIAC, etc) is incorrect.

    Per his email below, the earliest published articles illustrate that RAMAC originally stood for "Random Access Memory ACcounting machine." Apparently RAM acronym was owned by Potter Instruments, so meaning was changed by marketing to "Random Access Method of Accounting and Control." This from an Al Shugart talk, introduced by Al, recorded at: http://www.mdhc.scu.edu/100th/Progress/Shugart/shugart.html

    "We wanted to call the thing RAM, but a fellow named Potter from Potter Instrument Company had already used that name in a product. There may be people here who remember Mr. Potter and the Potter RAM. But probably none here has heard of Bill Goddard. Bill was awarded the fundamental RAMAC patent, assigned to IBM, and received a belated cash award for his efforts. I guess that makes Bill Goddard sort of the grandfather of the industry."

    Regards,

    - Robert

    p.s. In the old computer acronyms like ENIAC, MANIAC, ILLIAC, etc. the AC stood for "and Computer" or "and Calculator." I agree it was likely an "iXX" or "eYY" like phenomena.


    List of known RAMACs

    Hello Michael [Deichmann - mde at dk dot ibm dot com],

    This is in reference to your comment on the RAMAC page of the IBM 100th anniversary package. I am a member of a team of IBM retirees which has restored an original RAMAC mechanical assembly to operating condition at the Computer History Museum in Mountain View, California (USA). We are very interested to hear that you have a RAMAC and would like to know more about it.
    The following are the total of IBM 350 RAMACs that we know about:

    1. RAMAC Prototype (1 of 14 built) at IBM Almaden Research Center lobby, San Jose, California.
    2. RAMAC on loan from IBM archives to a museum (Ross Perot's Nature&Science Museum ) in Plano, Texas. (IBM 305 which includes the IBM 350)
    3. RAMAC 5 million character drive at Hitachi Global Storage Technology (purchased IBM's disk drive business) in San Jose, California. - may be going to Western Digital?
    4. RAMAC IBM 650 version, in partial operation in a private (HzG) museum in Sindlefingen, Germany.
    5. Our RAMAC 350 complete mechanical assembly, in full operation, at Computer History Museum in Mountain View California, on loan from IBM archives. Demoed Wednesdays at 2:00 PM. Does not have original electronics.
    6. Possible RAMAC donated to the National Museum of American History, Smithsonian Institution in Washington D.C., which they are unable to locate at the present time.
    7. And now YOURS in Denmark!
    Could you please send me a digital photograph of the machine there in Lundofte? Thank you very much!

    Dave Bennet, IBM retiree, Aptos , California

    Multiple actuators on one RAMAC 350 device
    from e-mails collected by Dave Bennet
    Background:
    These pictures show that the design on the disc housing casting allows for the attachment of up to four or six actuators on one spindle of discs.

    From Mason L. Williams
    All,
    from reading our copy of the operating instructions manual for the 350, I find that if multiple actuators were attached, they could all address all disks. There was a concern for data integrity (to prevent simultaneous attempts to update the same record from more than one process or thread) that resulted in hardware (relay tree) logic to suppress responding that a seek request was completed if another actuator has already responded that it has finished seeking to the the same record. This makes sense only if two actuators can access the same data. The manual says that it was possible to connect one 350 drive to two 305 processors, in which case the relay logic must check all 4 access arm access addresses for overlaps. To me, this implies that the 4 access arm configuration may have only been used for the two 305 case, because in the single 305 case they discuss only checking one other actuator address request.

    There is an exception to the simultaneous seek blocking by a command to turn off that mode but then block all writing. That would allow faster report generation while preserving data integrity if no updating of the 350 was required during the report generation. (The drum could still do writes to handle counting and indexing, for example.) In the normal operation mode, it was possible for two actuators to seek the same record, but only the first to complete would would be handled, and the other actuator(s) trying for the same record would have to wait for the first operation to complete to release the record address by seeking to another record (as I read the tests that are done.)

    Although the various actuators were not dynamically servoed, the radial runout of the disks was much smaller than the tolerance provided by tunnel erase and the method of reinstalling each actuator specified adjusting radius for maximum signal under conditions of null servo error signal. I suspect that one should have written each track with one actuator before installing additional actuators, but I did not see this specifically stated.

    regards, Mason

    Information from Bruce Allen, via Dave Bennet
    Bruce had been a CE at Boeing where they had several RAMACs.

    Bruce gave us some insights about RAMAC that were new to me:

    • Regarding multiple actuators, he said that multiple actuators were fairly common. At Boeing they had at least one RAMAC with two actuators, each of which was connected to a separate processor. He also said that they had one with four actuators, but he wasn't sure whether or not multiple processors were involved with that one.

    • Head crashes were not terribly common but they were not unheard of. The most common cause was the short piece of air tubing attached to the head becoming hard, so that it would not flex properly and the head would become cocked. Also if an air hole on the underside of the head got plugged, it could cause a crash.

    • They very often slid the actuator assembly out on the "trolley," to service the heads. They never removed the arm as we would have to do.

    • The DeVilbiss air compressor was mounted in its own box, rather than being in the base of the unit. This box is clearly visible in the photo on the reader rail at CHM. It is to the left of the operator console (Peggy Hoxsie). Bruce wasn't sure that the later Bell & Gosset compressor (10 million character RAMAC) was always in the RAMAC main frame as I observed in Denmark.

    • Bruce was a RAMAC system final test technician on the line in Building 5 beginning in 1957. The first system he checked out was #13, which went to Square D Company. In the adjacent test cell at the time was #8, which was the system that went to the Brussels World's Fair. That system had special white covers.

    • The RAMAC printer was very slow and not that great, so there was an RPQ that put a 407 accounting machine (big machine) in its place. It was a popular fix.

    An Application - At Boeing
    From Bruce Allen < Bruce@bballen.com > via Dave Bennet via Robert Garner
    I need to start off by stating I was a hardware Tech. I was not in on the Development, of the 350, nor in on the programming. There are however a number of clues. There were four 305's in the computer room, running a number of applications.

    The ones I remember were
    - Employee attendance,
    - Parts inventory and
    - Production parts manufacturing tracking.
    I remember asking the programers if there was some kind of interlocking between the access units, they said there was. From a hardware point of view there was never a complaint or problem in this area so I wasn't involved.

    At Boeing we had a large IBM 357 Data Collection system, which provided a most of the input to the 305 systems. There were about 2 dozen 026 Key Punches in the room which were the output devices for the 357's. As employees came through the gate to go to work they passed there badges through the 357 reader which produced cards in the computer room. The cards went into the 305 system then on to payroll. In the manufacturing area employes checked on jobs, this allowed managers to track parts production as well as cost. When a Boeing customer requested a part, usually because they had an aircraft grounded, if it was not in the Parts inventory a search was made in the manufacturing area. The part located there could be expedited to the customer.

    Sorry I don't have a more have a better explanation, at the time I figured it was taken care of through program design.

    Again I want to thank everyone, especially Dave, for looking after us on our visit it was a wonderful experience.

    Bruce Allen

    Postscript, 1956 -> 2014
    The late 1950s brought two great revolutions to the world of computing:
          - transistors became cheap enough and robust enough for computers
          - magnetic disk storage began to replace magnetic drums then mag tape

    With the later transistor integrated circuits, both above caused computing to be millions of times:
          - cheaper
          - smaller in size
          - less power consumption
    and replacing the ever present punched card ;-))

    The following discusses the reduction in size of a bit of information on a disk relative to the great granddaddy RAMAC:
          - disk recording in general - seven sections
          - reduction of the size of a bit "Areal Density" in particular - the seventh section
          - Serious engineering on creating dense tracks - like 7,000 to the inch -

    Friends, I occasionally lurk at various IEEE presentations, imagining that I can understand and be competitive, even though retired. Included in the usual IEEE events was the local Magnetics Society. Here is the abstract of the current (Tuesday, Oct. 14th, 2014) presentation. I can't even fake understanding most of the technical words - and likely will not go :-((
    I also think that Al Hoagland and other RAMAC magnetics guys would have trouble also. - Likely most of the concepts and techie names/words were not present when they were active 60 years ago.


    Website started June 8, 2006
    Updated through Oct. 12, 2014

    If you have corrections or suggestions, please send e-mail to Ed Thelen (ed@ed-thelen.org) -